苹果手机电筒打开不亮了什么情况(苹果手机电筒开不了什么原因)
苹果手机电筒打开不亮了什么情况(苹果手机电筒开不了什么原因)
故障现象
iPhone打开手电筒功能时,闪光灯不亮。
维修过程
后置摄像头损坏、闪光灯损坏、闪光灯芯片损坏都会引起打不开闪光灯。拿到手机后,
启动后置摄像头测试,发现后置摄像头是可以打开的,这就排除了由于摄像头损坏的原因。
更换后壳总成后测试,打开手电筒功能后闪光灯还是不亮,排除闪光灯自身的问题,说
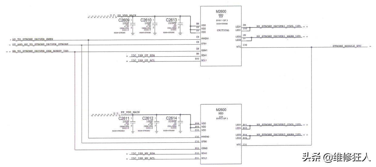
明是由于主板出现问题导致的。查看iPhone7的电路图,得知闪光灯的供电是由闪光灯供电
芯片M2600供给的,如图所示。

排除了故障是由后置摄像头和闪光灯引起的,最后判断故障是由闪光灯供电芯片不工作
导致的。拆下闪光灯供电芯片M2600,如图所示。

更换后闪光供电灯芯片M2600后,把主板装到手机中测试,闪光灯可正常打开,维修
到此结束。
标签:
161
裙子里面是什么(裙子里面是什么样的图片) 要说起我的病因,我想首先说一下当今最热门的话题之一,校园霸凌。小学的时候,我经常被一个姓白的女同学欺负(我也是女生),她经...
170
刘德华好听的歌(经典老歌300首) 刘德华始终是娱乐圈不老的天王,永远的偶像。 他在电视、电影、音乐方面都留下了为数众多的代表作,他的勤奋和努力, 为人津津乐道,他的魅力...
70
欧莱雅护发精油(欧莱雅护发精油三种哪个好用) 大家好,最近还有很多朋友对于欧莱雅护发精油不是很理解。然后还有一些网友想弄清楚欧莱雅护发精油三种哪个好用,网小编已经为...
135
乘风破浪第一季姐姐名单 17日,《乘风破浪》正式官宣迅速登上热搜,这档节目热度依旧不减,姐姐们既有歌手、也有演员,但他们分属哪家院团或经纪公司你知道吗? 中国歌剧舞剧院...
161
直播礼物价格表(直播礼物价格表人民币) 大家好,最近还有很多朋友对于直播礼物价格表不是很理解。然后还有一些网友想弄清楚直播礼物价格表人民币,网小编已经为你找到了相关...
147
奇迹智力mm加点(奇迹智力mm加攻击计算公式) 前两天把洗掉的100敏捷加到力量上了。哦,穿的+0强龙,13暴风 飞机 。13垃圾断月。 1,有人说2000力量,说实话,我就有个460级的2000力量...
129
金毛取什么名字好听的(金毛名字带财运的) 金毛有着沉稳大气的外表,个头也不算小,所以比较适合起一个霸气的名字。但霸气的名字如何起呢?可爱点就来分享金毛宠物狗名字大全...
98
集合竞价挂单成交规则(期货集合竞价挂单成交规则) 大家好,近期很多朋友对于 集合竞价挂单成交规则 产不是很理解。然后还有一些网友想弄清楚期货集合竞价挂单成交规则,(...
70
最安全的银行理财排名(最安全的银行理财排名10) 大家好,近期很多朋友对于 最安全的银行理财排名 产不是很理解。然后还有一些网友想弄清楚最安全的银行理财排名10,(www)已经...
106
改名功能存在异常暂时关闭(改名功能异常暂时关闭 贴吧) 全民枪王改名卡BUG修复,最近看见很多玩家的名字是各种颜色,官方今天特别对游戏进行了维护和更新,修复了改名卡的B...
144
周杰伦好久不见歌词(周杰伦好久不见歌词解析) 本篇文章给大家谈谈周杰伦好久不见歌词,以及周杰伦好久不见歌词解析对应的知识点,希望对各位有所帮助,不要忘了收藏本站喔。...
214
practice(practice 和 practise 都有练习的意思,那它们可以通用吗) 英语中存在很多的单词因为拼写的一点差异而容易被误用,例如:advice 和 advise,dependent 和 dependant 等,还有 practice 与 pr...
123
周立璟(周立璟:中国政治学泰斗) 周立璟,是中国政治学界的泰斗,被誉为“中国政治学的先驱和奠基人”,同时也是中国社会科学院院士,中央党校教授,清华大学教授等多个学术机...
155
偶函数(偶函数除以偶函数是什么函数) 本篇文章给大家谈谈偶函数,以及偶函数除以偶函数是什么函数对应的知识点,希望对各位有所帮助,不要忘了收藏本站喔。 偶函数的定义是...
88
一句表达回家的心情(朋友圈回家文案短句,适合回老家发朋圈的句子) 1、外面的世界再精彩,也抵不过这浓浓的烟火气。 2、回家路上,皆是路人。 3、最美的风景是回家的路上,最好...
118
微信聊天记录怎么同步到新手机上面呢(微信聊天记录怎么同步到新手机上面呢?安 卓手机) 1旧手机打开微信,设置,聊天,聊天记录备份和恢复2如果新手机在身边,点击绿色的“迁出到...
147
包含传家宝有几件的词条 魔兽世界传家宝都有几件都是什么? 头(公会商人) 肩膀(传家宝商人) 披风(公会商人) 胸(传家宝商人) 腿(公会商人) 武器(传家宝商人,现在5....
87
television怎么读(电视怎么读?电视的历史、类型、功能和发展趋势) 在现代社会,电视是我们日常生活中不可或缺的娱乐和信息来源。但是,你是否知道电视这个词的正确发音是什么呢?...
107
折耳根(植物百科大全) 折耳根,又名鱼腥草,主要分布在云贵川,是当地人酷爱的一种美食,主要是凉拌而食,也有人用来炒肉。爱者视之为天下少有美食,因为他香脆可口。厌者则畏...
173
朝代的英语(朝代的英语可数吗) 朝代的名字用拼音,再加dynasty就行了,比如夏就说xia dynasty。 汉朝的英语是Han Dynasty汉朝的英语由一个汉语拼音和一个英文单词构成,其中朝代的名称是...